软件下载
线下培训
软件教程
智能客服
购买咨询
建筑课堂
答疑解惑
新干线头条
资料下载
技能大赛
答疑专家入驻
课程讲师入驻
行业媒体入驻
设计专区
造价专区
施工专区
联系我们
合作推广
隐私政策
✨✨✨ 2023-08-24 17:40:51 | 河北 土建 | 925查看 3回答
我的答案 答题人必看《优秀回答指南》
asfsdfsadfdsf
补充或更正我的问题
完善我的答案 答题人必看 《优秀回答指南》
全部回答 (3) 首答仅用{{minutesHtml}}
Leo 专家
答题: 5748 被赞: 3244
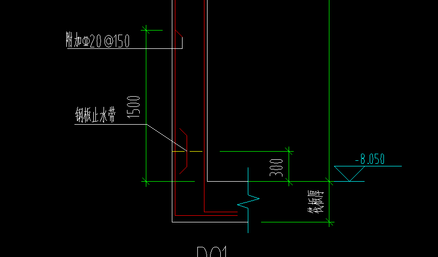
1500+筏板厚-保护层+横向锚固长度(设计明确)
2023-08-24 17:41:28
大角牛 专家
答题: 4442 被赞: 5595
其它钢筋中输入
2023-08-24 17:41:43
尘 专家
答题: 1684 被赞: 366
1500+筏板厚-筏板底部保护层+锚固长度
在剪力墙钢筋业务属性里其他钢筋里面设置就行
首次提交 2023-08-24 17:49:19 最近修改2023-08-24 17:50:11 (修改过1次)
剪力墙的附加钢筋的长度怎么计算
请问这个剪力墙的水平附加筋怎么设置
请问这个剪力墙的钢筋怎么设置
请问这样的剪力墙局部附加钢筋该怎么设置?
请问这种剪力墙下部有附加的钢筋怎么设置呢
如果没找到您想要的答案,试试直接提问吧!
尊敬的“{{nickname}}”,您好!
答疑解惑——建筑行业领先的互动问答平台
答疑解惑——建筑业(造价行业)领先的互动问答平台
您的问题已发布您的回答已提交
大多数问题会在7分钟内获得回答,感谢您的耐心等待
恭喜获得答题积分奖励,帮助他人,成就自己。
采纳优质答案,更可获得积分,兑换礼品哦!
高质量答案更易被采纳,获得额外高额积分奖励!
专家榜
数据更新时间 : 2026-03-06
天降福运!积分,经验值等福利在等着你哟,快来签到吧
还有0条追问正在审核中,请稍后回来查看