-
阿杰
2015-07-09 20:32:55
|
广东
安装
|
840查看
7回答
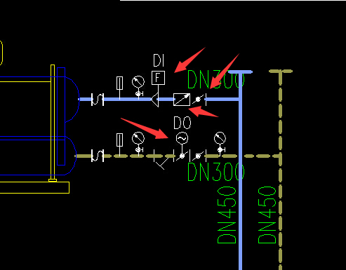
请问图中标志是什么设备
如图为空调水系统。制冷机房中的管道

问题补充:请分图1跟图2红色箭头所指的图例名称。谢谢
全部回答
(7)
首答仅用{{minutesHtml}}
-
已采纳如图为空调水系统。制冷机房中的管道,图中为流量控制阀及减压阀,压力表、温度计等。
2015-07-09 22:35:45
-
根据红见箭头所指,从上到下,依次为:能量计、流量传感器、自动记录流量计、蝶阀、流量控制阀。不一定全部准确,请参考!
2015-07-09 23:45:40
-
详细最好问一下设计,因为每家设计院对于图例的标识是有点区别的。
2015-07-10 10:59:28
-
对照设计图例应该是风量控制的阀门、能量计、压力表、传感器、温度计等。
2015-07-10 05:33:15
-
有通用图例,也有不同设计分别常用图例,直接和设计院沟通下比较准确。
2015-07-10 13:44:01
还有 2 条答案正在审核中,请稍后回来查看






还有0条追问正在审核中,请稍后回来查看